RX-TX-Umschalter mit PTT-Steuerung


...zum nachrüsten für PA-Projekte


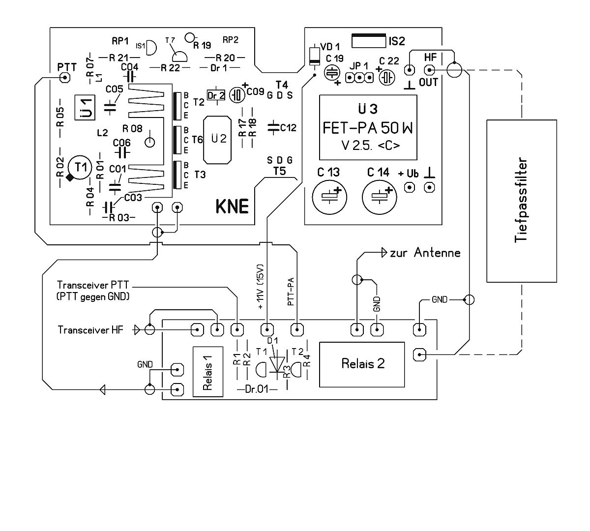
RX-TX-Umschalter-fertig aufgebaut Der Bausatz ist als praktische Ergänzung für Endstufen- und Transceiverprojekte im Kurzwellen- und 6m-Bereich vorgesehen. Bei der Realisierung solcher Geräte ist es oft so dass die einzelnen Module zwar vorhanden sind, aber sich die Umschaltung zwischen RX und TX mitunter etwas umständlich gestaltet.

Um an dieser Stelle Abhilfe zu schaffen wurde diese kleine Platine entwickelt. Sie enthält neben den beiden Relais noch die PTT-Steuerung und einen zusätzlichen PTT-Ausgang.

Die Funktionsweise

Sobald die PTT auf Masse gezogen wird (z.B. PTT-Betätigung am Transceiver) steuert T1 durch und die Relais schalten um.
Zugleich wird über einen Widerstand T2 geschaltet und dessen Ausgang nach Masse gezogen. Dieser steuert schließlich den PTT-Eingang der Endstufe an.

Die Stromaufnahme der Schaltung ist mit knapp 40 mA sehr gering. Strom fließt nur beim Senden und wird im wesentlichen durch den Verbrauch der beiden Relais bestimmt.
Bei Empfang wird das HF-Signal, von der Antenne kommend, direkt durchgeschleift. Auf diesem Foto ist die Verbindung mit der 50W-PA zu sehen. Die Verdrahtung ist hier dargestellt. Selbstverständlich gibt es auch zu diesem Bausatz wieder eine ausführliche Bauanleitung.
RX-TX_Umschalter-Bausatz
  • Einsatzbereich KW und 6m
  • Schaltleistung ca. 20 W IN und 70 W OUT
  • Betriebsspannung 11 bis 15 V DC
  • Stromaufnahme beim Senden ca. 40 mA
  • PTT-Ausgang bis 100 mA belastbar
  • SMD-Teile bereits bestückt
  • Platinengröße 21 x 70 mm

Bausatzpreis: 10,95 €   (inklusive Mehrwertsteuer)        Bausatz RX/TX-Umschalter kaufen >